Dynaco Dynakit Mark IV Amplifier Schematic and Manual
Dynaco Dynakit Mark IV Amplifier Schematic
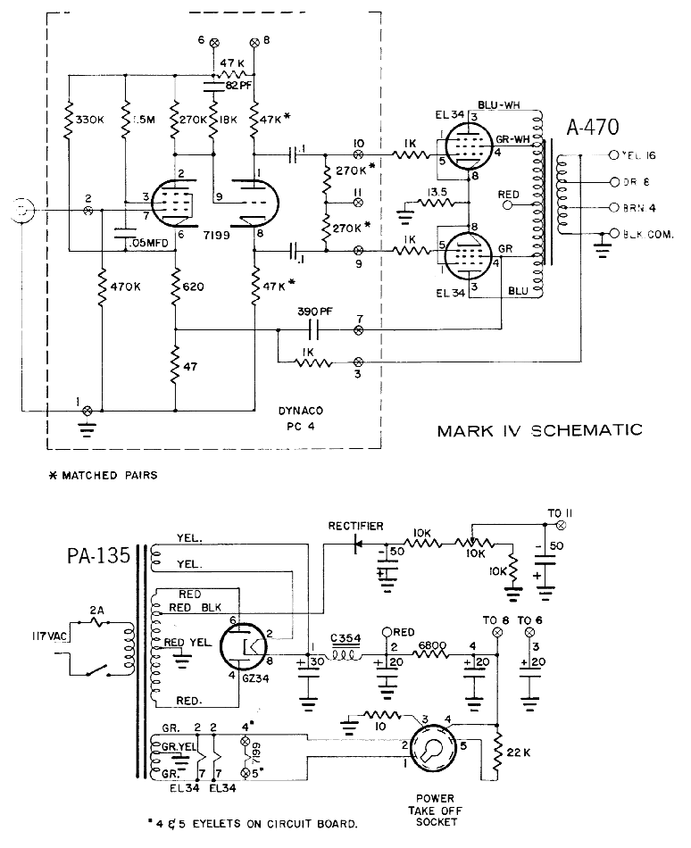
The Dynaco Dynakit Mark IV Amplifier uses a circuit derrived from the Dynakits Mark II and Mark III amplifier kits which became world famous at the time for superior quality while essentially simple and trouble free. The 7199 tube is used as a pentode high gain voltage amplifier directly coupled to a cathode phase inverter. This type of phase inverter has the unique advantage that its operation is independent of tube aging so that no adjustments are required in maintaining optimum performance.
Below is a scan of the Dynaco Dynakit Mark IV amplifier schematic from the instructions manual. The Dynaco Dynakit Mark IV is a mono-block amplifier with a 7199 input stage and a push-pull EL-34 (6CA7) output stage. The Dynaco Dynakit Mark IV amplifier is rated at 40 Watts. The power supply uses a GZ34 tube rectifier and C-L-C-R-C filtering. More information about tube based power supplies is available in the Power Supply Design for Vacuum Tube Amplifiers article.
Dynaco Dynakit Mark IV Tube Amplifier Schematic
Photographs - Dynaco Dynakit Mark IV Tube Amplifier
Dynaco Dynakit Mark IV Tube Amplifier
Instructions Manual - Dynaco Dynakit Mark IV Tube Amp
More Dynaco Dynakit Tube Amplifiers
- Dynaco Dynakit Stereo 35 (ST35) Tube Amplifier (6BQ5/EL84)
- Dynaco Dynakit Stereo 70 (ST70) Tube Amplifier (6CA7/EL34)
- Dynaco Dynakit Mark III Tube Amplifier (KT88)
